| |
互感器局放放试验方案
一、试验方案简述:
- 电流互感器采用无局放控制箱及变压器或无局放谐振耐压试验装置进行外施加压的方法,通过耦合电容分压器用局放测试仪进行局放测试。
- 电压互感器局放试验采用无局放三倍频发生器通过倍频感应的升压方式从二次侧加压,用局放测试仪进行局放量测量,试验电源同时需要380V与220V。局放测量试验所施加在互感器上的电压很高,最高达到1.2Um,因此对于设备绝缘以及试验的安全距离要求较高,且测试精度要求高,数据要求准确,才能正确判断互感器的好坏。因此,在互感器局放试验过程中必须突出二个重点,即安全和准确。
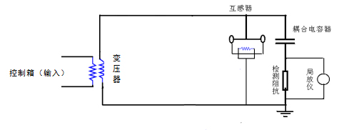
二、接线图:
1、三倍频发生器接线图

2、无局放控制箱及变压器施加高压试验接线

3、用谐振耐压试验装置施加电压计算及接线

三、局部放电测量交接试验的相关数据要求

|